Web Analytics Made Easy - Statcounter
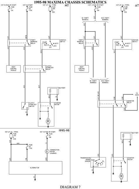
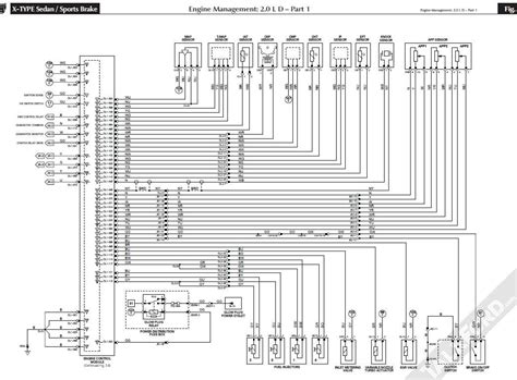
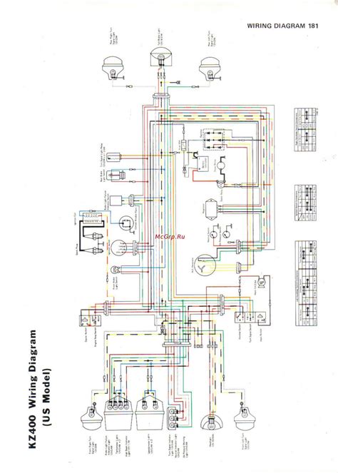
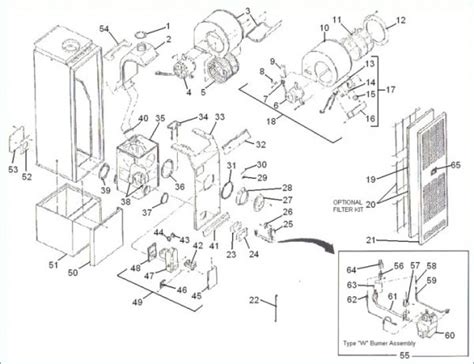
Chinese ATV Wiring Diagram: Master Your Quad’s Electrical Setup!

Chinese ATV Wiring Diagram: Master Your Quad’s Electrical Setup!

Chinese ATV Wiring Diagram: Master Your Quad’s Electrical Setup! Learn chinese from scratch: the ultimate guide for beginners